گل پیچ GolPich
سرپرست مركز ملی هوا و تغییر اقلیم سازمان محیط زیست:

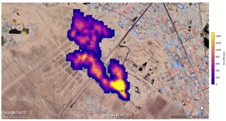
ابرتوده متان قابل کتمان نیست

ابرتوده متان قابل کتمان نیست به گزارش گل پیچ، سرپرست مرکز ملی هوا و تغییر اقلیم سازمان حفاظت محیط زیست ضمن اشاره به این که ابرمتان در جنوب تهران قابل کتمان نیست، اظهار داشت: از شهرداری تهران درخواست می نماییم که ایستگاه هایی جهت سنجش میزان انتشار این گاز قرار دهد همین طور پروژه هایی را جهت استحصال گاز متان تعریف کند چونکه به آسانی درحال از دست دادن این ظرفیت هستیم.



به گزارش گل پیچ به نقل از ایسنا، درپی انتشار گزارشی از جانب ناسا در خصوص وجود توده گاز متان بر فراز سایت پسماند آرادکوه که ۷ آبان ماه سروصدای زیادی به پا کرده بود، محیط زیست وجود آنرا تایید و شهرداری تهران تکذیب نمود.

حال با گذشت بیشتر از یک ماه داریوش گل علیزاده - سرپرست مرکز ملی هوا و تغییر اقلیم سازمان حفاظت محیط زیست - در گفت و گو با ایسنا، درباره انتشار گاز متان اظهارکرد: متان گاز گلخانه ای است که حالا از مراکزی مانند دامداری ها، گاوداری ها و مراکز دفن زباله متصاعد می شود. مرکز آرادکوه هم بیشتر از ۶۰ سال است که به محل دفن زباله تبدیل گشته و مقدار قابل توجهی گاز متان در آن مکان وجود دارد که البته این مورد ظرفیت بسیار خوبی است.
شرکت کره ای و استحصال انرژی از گاز متان
وی اضافه کرد: در سال ۹۵ قرار بود یک شرکت کره ای برای استحصال از گاز متان اقداماتی را در ایران انجام دهد چونکه درآمد بسیاری را میتوان از این طریق به دست آورد. از این گاز می توانیم برای تولید انرژی در کشور استفاده و تهدید فعلی را به فرصت تبدیل نماییم.

گل علیزاده ضمن اشاره به مکاتبات انجام شده در رابطه با تصاعد گاز متان اظهار نمود: ما از گذشته پیگیر استحصال گاز متان توسط شهرداری تهران بوده ایم. بنابراین قرار بود قراردادی با شرکتی کره ای بسته شود که البته منعقد نشد. در سال ۹۸ هم شهردار تهران مکاتبه ای را با دولت انجام داد که این قرارداد منعقد شود تا از گاز متان درحال انتشار استحصال و به نحو احسن استفاده نماییم.
ساماندهی آرادکوه احتیاج به کمک مالی دارد؟
وی در پاسخ به سوال ایسنا که آیا این مورد احتیاج به کمک مالی دارد، توضیح داد: احتیاج به منابع مالی جدید نداریم چونکه شرکتهای سرمایه گذار داخلی برای تأمین مابع مالی وجود دارند. با این کار منافع مشترکی هم برای بخش خصوصی و شهرداری تهران ایجاد می شود تا بتوانند آرادکوه را سامان دهند.
ابر توده متان ۵ کیلومتری قابل کتمان نیست
سرپرست مرکز ملی هوا و تغییر اقلیم سازمان حفاظت محیط زیست در ادامه در رابطه با طیف سنج استفاده شده در گزارش ناسا اظهار داشت: این سنجده در تیرماه سال جاری به کار گرفته شد. به وسیله آن ۵۰ نقطه در دنیا شناسایی شد که از آنها گاز متان متصاعد و سبب تشکیل ابر متان شده است.

وی تصریح کرد: تشکیل ابر متان و انتشار این گاز از مراکز پسماند قابل کتمان نیست و بطور قطع این پدیده وجود دارد. من فکر می کنم به شهردار تهران اطلاعات درستی منتقل نشده است البته انتظار این بود که همکارانی که در قسمت مدیریت پسماند شهرداری تهران فعالیت می نمایند، اطلاعات دقیق تری را در اختیار مدیران بالادستی شان و شورای شهر قرار دهند.

گل علیزاده در رابطه با صحت میزان ابر توده متان به طول پنج کیلومتر اظهار داشت: تصاویر ماهواره ای سال هاست که مانند مستندات، پژوهشها و تحقیقات مراکز دانش بنیان کشور است و قابل کتمان نیست. ما اگر این مساله را نپذیریم، در نتیجه به دنبال چاره آن هم نخواهیم رفت. باید این حقیقت را قبول نماییم که چنین مشکلی وجود دارد البته این گاز آلاینده نیست و گلخانه ای است. گاز بسیار موثری هم است اما حتما باید به فکر پیشگیری از انتشار آن باشیم.
درخواست محیط زیست از شهرداری تهران
سرپرست مرکز ملی هوا و تغییر اقلیم سازمان حفاظت محیط زیست ضمن اشاره به درخواست محیط زیست از شهرداری تهران اظهار داشت: درخواست می نماییم که شهرداری تهران ایستگاه هایی جهت سنجش میزان انتشار این گاز قرار دهد همینطور پروژه هایی را جهت استحصال گاز متان تعریف کند چونکه به سادگی درحال از دست دادن این ظرفیت هستیم.

وی تصریح کرد: انرژی در کشور ما ارزان است. اگر قیمت انرژی واقعی سازی می شد، ما از تمام ابزار و منابع در اختیار استفاده می کردیم تا از این منبع انرژی استفاده نماییم.
رفع مشکل آرادکوه؛ برعهده شهرداری یا محیط زیست؟
گل علیزاده در انتها در پاسخ به سوال ایسنا آیا محیط زیست هم برای رفع مشکل آرادکوه می تواند همکاریهای لازم را داشته باشد یا این کار تنها به عهده شهرداری است؟ اظهار داشت: مدیریت اجرایی آن به عهده شهرداری است. سازمان محیط زیست هم در کنارشان است. محیط زیست پروژه های درحال انجام را هم راستا با اهداف هر دو سازمان می کند همینطور بعنوان یک دستگاه نظارتی بازدید و نظارت های خویش را هم انجام می دهد. بعلاوه کارگروه ملی پسماند هم می تواند از ظرفیت خود برای تأمین منابع مالی از راه دولت برای پروژه ها و طرح هایی که احتیاج به منابع مالی دارد، اقدام نماید.
بیشتر بخوانید:
واکنش محیط زیست به گزارش ناسا در رابطه با توده گاز متان در جنوب تهران
بوی فساد در پس توده گاز متان جنوب تهران
محیط زیست همچنان پیگیر ابرتوده گاز متان جنوب تهران



1401/10/04
11:33:15
5.0 / 5
726
تگهای خبر: آب , حفاظ , دستگاه , سازمان حفاظت محیط زیست
این مطلب گل پیچ را می پسندید؟
(1)
(0)
X
تازه ترین مطالب مرتبط
نظرات بینندگان در مورد این مطلب
نظر شما در مورد این پست گل پیچ
نام:
ایمیل:
نظر:
سوال:
= ۹ بعلاوه ۱
پربیننده ترین ها

پربحث ترین ها

جدیدترین ها

گل پیچ - GolPich
golpich.ir - حقوق مادی و معنوی سایت گل پیچ محفوظ است

گل پیچ

فروش دسته گل و سبد گل : گل پیچ: زیبایی را هدیه دهید. گل پیچ، با عرضه انواع گل های تازه و زیبا، لحظات شما را به یادماندنی تر می کند